水泥凈漿攪拌機是貫徹GB1346-89所規定的專用設備之一,是按GB3350.8-89主要技術參數制造的新型雙轉雙速水泥凈漿攪拌機。將按標準規定的水泥和水混合后攪拌成均勻的試驗用凈漿,供測定水泥標準稠度、凝結時間及制作安定性試塊之用,是水泥廠、建筑施工單位、有關專業院校及科研單位水泥試驗室必備的,不可缺少的設備之一。
一、水泥凈漿攪拌機技術參數
1、攪拌葉公轉慢速 : 62±5r/min
2、攪拌葉公轉快速 : 125±10r/min
3、攪拌葉自轉慢速 : 140±5r/min
4、攪拌葉自轉塊速 : 258±10r/min
5、電機功率: 快速:370 W、慢速:170W
6 、攪拌葉寬度:111mm
7、攪拌葉與葉軸聯接螺紋 M16×1
8、鍋壁厚:1mm
9、葉與鍋之間間隙:2mm
10、攪拌鍋容量:2.5L
11、電源、功率:380V 50HZ 370W
12、外型尺寸:472×280×466mm
13、凈重:≈45kg
二、水泥凈漿攪拌機結構:

主要有雙速電機、傳動箱、主軸、偏心座、攪拌葉、攪拌鍋、底座、立柱、支座、外罩、程控器等組成。
三、水泥凈漿攪拌機工作原理:
雙速電動機(1)通過聯軸器(2)將動力傳給傳動箱(10)內的蝸桿(3)再經蝸輪(6)及一對齒輪(7)和(9)傳給主軸(8)并減速。主軸帶動偏心座(12)同步旋轉,使固定在偏心座(12)上的攪拌葉(16)進行公轉。同時攪拌葉通過攪拌葉軸(14)上端的行星齒輪(13)圍繞固定的內齒輪(11)完成自轉運動。雙速電機經時間程控器控制自動完成一次慢—停—快轉的規定工作程序。攪拌鍋(17)與滑板(18)用偏心槽旋轉鎖緊。
四、水泥凈漿攪拌機維護與保養
1 應保持工作場地清潔,每次使用后應徹底清除攪拌葉與攪拌鍋內、外殘余砂漿,并清掃散落和飛濺機器上的砂漿及臟污物,揩干后,套上護罩,防止灰塵。
2本機無外部加油孔。傳動箱內蝸輪付、齒輪付及軸承等運動部件每季加二硫化鉬潤滑脂一次,加油時可分別打開軸承蓋,支座與立柱導軌之間,升降機構之間應經常滴入機油潤滑,每年保養一次,將本機全部清洗并加注潤滑油和潤滑脂。
3機器運轉時遇有金屬撞擊噪聲,應首先檢查攪拌葉與攪拌鍋之間的間隙是否正確。
4使用攪拌鍋時,要輕拿輕放,不可隨意碰撞,以免造成攪拌鍋變形。
5當更換新的攪拌鍋或葉片時,均應按前述方法調整間隙。
6應經常檢查電氣絕緣情況,在20℃±5℃相對濕度50%~70%時的冷態絕緣電阻≥5MΩ
五、水泥凈漿攪拌機安裝方法:
1、本機不設起吊裝置,人工搬運即可。
2、本機安裝只需將主機放在平整的水泥平臺上,并在底面墊上一層厚 5~8mm橡膠板。 3、電源及安全接地 本機器出廠帶2m長電源進線及四芯插座一只。必須確保相線和零線無誤才能通電。出廠時電器絕緣已經達標,為了保證用電安全,請將機身安全接地標志點用不小于1㎜2截面的多股塑料銅芯線可靠接地
3、特別提示,由于有的控制器和主機內部繼電器為220v電源,所以其電源線是三火一零,而不是三火一地,接線時不要搞錯,安裝前應仔細看說明書。如果接錯,將不能工作,甚至發生危險。
六、水泥凈漿攪拌機試驗前準備工作
1在攪拌前,攪拌鍋和攪拌葉先用濕布擦凈。
2將稱好的試樣倒入攪拌鍋內。
3將攪拌鍋放在攪拌機鍋座上,升至攪拌位置。
4開動機器,同時徐徐加入水拌和,慢速攪拌120s,停拌15s。接著快速攪拌120s后停機,斷開電源。
5待操作結束后,應及時清洗攪拌葉和攪拌鍋。
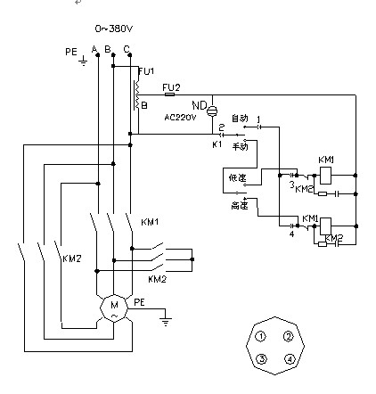
六,水泥凈漿攪拌機的結構與電氣圖


七、更多水泥試驗儀器(點擊圖片進入鏈接)
八、水泥凈漿攪拌機產品質保期自購買日期起一年內面為維修更換。
北京宏達路業商貿有限公司
地址:豐臺區企業總部基地
電話:010-83623985
手機:18500220649
西安儀器售后服務中心
地址:西安市蓮湖區永安路1號
電話:18729007005
本文網址:http://www.bzhyzy.cn/show.asp?id=124




